您的位置:皇维工业 >>所有分类 >> 低压电器产品、电气设备系列 >> 继电器 >> 继电器配件 >> 韩国三和ELR-2.5 RM7|韩国三和EFR2.5电动机保护器
你是不是想采购继电器配件? 点此留言给我们客服,一站式采购继电器配件更简单!
  • 相关关键字:韩国三和ELR-2.5 RM7|韩国三和EFR2.5电动机保护器
    • 型号:韩国三和ELR-2.5 RM7|韩国三和EFR2.
    • 供应商:韩国三和EOCR [公司网站]
    • 所在地:中国 上海 
    • 联系人: 李小翠  QQ交谈
    • 价格:暂无报价请咨询[021-51699285]
    • 库存号:VIB20090708212455734 代号:
    • 库存状态:货期待查

     

    基于MCU的密集型设计
    用于电动机和配电系统的接地保护
    采用零序电流检测法
    TEST键提供了一个手动的自检功能
    接地电流和跳闸延迟时间是分别调整的
    绿色LED指示已建立电源,红色LED指示已跳闸


     

    韩国三和EFR2.5 技术条件
     

    电流设定

    0.1~2.5A(0.1,0.3,0.5,0.7,1.0,1.3,1.7,2.0和2.5A档)

    时间设定 0.2~2.0秒(0.2,0.4,0.6,0.8,1.0,1.2,1.4,1.6,1.8和2.0秒各档)
    工作特性 定时限
    电流信号 残余电流检测
    控制电压 240VAC±10%
    频率 50/60HZ
    电源误差 ±5%
    时间误差 ±5%
    接点输出 5A/250VAC 电阻性
    1-SPDT/常态时不被激励
    额定绝缘电压 600VAC,50/60HZ
    机械寿命 动作10000000次
    电气寿命 动作100000次
    环境温度 -20~60℃
    环境湿度 10~85% 无结露状态
    绝缘强度 外壳-线路 2kv,50/60HZ,1分钟
    端子-端子 1kv,50/60HZ,1分钟
    线路-线路 2kv,50/60HZ,1分钟
    静电放电 IEC6100-4-2-3
    电弧火花 IEC6100-4-4-3
    浪涌 IEC6100-4-5-3
    电压下降和中断 IEC6100-4-11
    安装 面板嵌入式安装
     
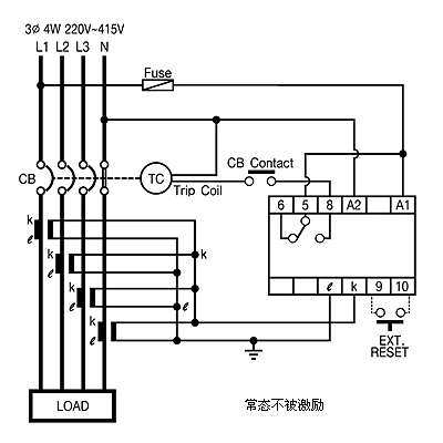
    韩国三和EFR2.5 典型参考图/接线图/安装尺寸图
     

    型号名称

    装箱数

    价格

    韩国三和ELR-2.5 RF7

    10

    询价

    韩国三和ELR-2.5 RM7

    10

    询价
     

    以上是发布于2019-11-17 15:17:22的 韩国三和ELR-2.5 RM7|韩国三和EFR2.5电动机保护器 详细信息 ,如果您对韩国三和ELR-2.5 RM7|韩国三和EFR2.5电动机保护器厂家的价格、厂家、型号、图片有什么疑问,请 联系供应商 向工程师提问
     
     
    继电器配件的相关产品 点击查看"继电器配件"产品专题
     


    首页  丨 关于我们联系我们法律申明付款方式供应商加盟荣誉客户招贤纳才业务流程
     
    Email:13611905823@163.com MRO工业品平台  
    服务时间:周一至周五:9:00~17:30 MRO工业品平台  
    © 2009~2011 http://www.vibmro.com/ 领振实业
    皇维工业保留所有权利 沪ICP备13007560号-3